4-3.EOS 20Dのモータレス改造(その3)
ーシャッター模擬回路の小型化ー
■2018年9月
なんかそろそろ飽きてきたなぁ~。何かこうドラスティックな変化が欲しい。星空撮影からもずいぶん遠ざかってしまった気がする。でも次作業である20Dのモノクロ改造のため、カメラ側のシンプル化は意味があるのでもう少し頑張ろう。
今回はシャッター模擬回路の小型化を行う。今回新たに14ピンの16F1705を購入した(これまでは18ピンの16F648A)。新しく機能も豊富なPICだが価格が安いというすばらしさ。ただ新しい開発環境なので、初回動くまでごにょごにょとトラブルもあった。
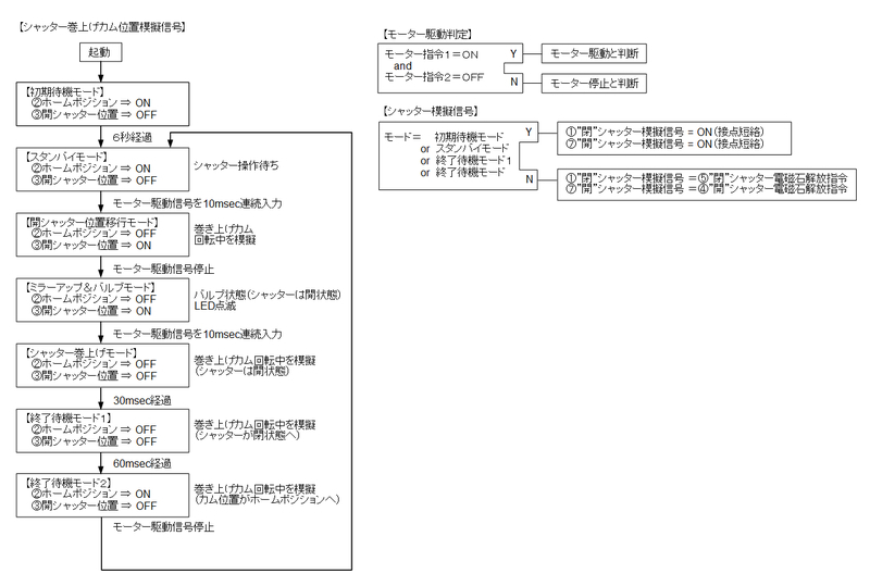
まず回路図からおさらい。

ソフトウェアは基本的にKiss Digitalと同じだが、シャッター接点が両方ともA接点になっているなど多少違いがある。動作タイミングは今回、オリジナル機に限りなく近づけた。

さて、PICの取り付けであるが、今回は主ナイロン基板上に直付けする。まずPICにプログラムを書き込み、足を短く切断し、ナイロン基板上にエポキシで接着。

またトランジスタも表面実装用の小型のものを購入した。少し前まではこんな小さな部品へのはんだ付けには及び腰であったが、いろいろ経験を積んだ今の俺なら対処できるとの自信あり。
※後で知ったのだがPIC16F1705にはオープンドレイン出力が5chあった。これを使えば抵抗とトランジスタは必要なかったかもね。しかし1705恐るべし。安いだけでなく機能豊富(=゚ω゚)ノ
ちまちまとはんだ付けした成果がこちら。

裏面のモータドライバへのはんだ付けがやっぱり一番難しかった。なお、主ナイロン基板は半分に折り曲げ、エポキシで張り付けている。

細かいはんだ付け作業はよくよくみるとかなりあやしいのだが、一応動作はしている。でもちょっと力が加わるとすぐにはんだ付けしたところがポキッとしそうなので、エポキシを流し込んで固めている。これらの涙ぐるしい努力の結果、二号機のシャッター模擬回路は下写真のようにかなりコンパクトになった。

最後もうひとふんばりの小型化。ナイロン基板の端っこが8㎜ほど出っ張っているのが気になる。見たところカットしても大丈夫と思うがもしかしてだめなところか・・・、しばらく悩むがどうしても気になりカット。ちゃんと動きました。

細かい話になるが長いナイロンコネクタも以外にかさばる。折りたたんで絶縁テープでまいていると、ナイロンの弾性で元に戻ろうとしてまるく膨らみ結構かさばる。で、折りたたんだところをエポキシで接着し、万力で固定した。

そうして折りたたんだ操作モードダイヤルの1号機、2号機。


★余談
今日リサイクル屋さんをぶらぶらしてグローブが500円で売っていた。なんか衝動買い。ちょうどメジャー2を見ていたのでなんか急に欲しくなった。人生でグローブを買ったのは3つめだ。グローブの癖(型)が変なので、人生3度目の癖付けしている最中。

★余談終了
話もどって・・・
背面カバー部の加工を行った。背面カバーは電源SW以外は普段使わないのだが、時計用ボタン電池の交換時には初期設定が必要となる。
具体的には
・初回起動時の時刻合わせ(なにかしら設定しないとPC接続すらできない)
・オートパワーオフ→なし
の作業が必須である。
そのために必要な操作系を小型化するため、背面カバーをカットした。

ケースは(たぶん)マグネシウム合金なのだけど、すごく高級感がある素材だ。このへんがKissシリーズと比べ品格を感じる。
MENUボタンも必要なので、ジョグダイヤルの上にあるボタン部をMENUボタンに改造。

裏側はこのようになっている。組み立て時や、時計用のボタン電池交換時だけ使用することになる(背面モニタもこの時だけ接続する)。

次に通常つかうコネクタ部も改造。通常は電源SWだけでいいので、コネクタの不要部分をカットする。

ナイロンコネクタ部のナイロンを剥がして接点を出してはんだづけ。こういう作業もだいぶ慣れてきた。

以上で部品の不要部分の削減と小型化が完了である。
マニュアルモードが動作する最低限の構成が下写真となる。メイン基板AとBに①~⑧のパーツを取り付ければカメラとして機能する(あとCMOSセンサ)。

そしてボタン電池取り外し時や、動作のメンテナンスのために必要な部品が次の3点。

これでちまちまイライラする作業は終了。
この基板を実証試作機に組付けてれば、やっとモノクロ改造に進める。
将来まで興味が続けば、サブ基板(DCDCコンバータ)もなしにしたい。サブ基板はバッテリーの7.4Vから3.3Vと5Vを作り出している(たぶん)。シャッター巻き上げモータとフラッシュ充電はおそらく7.4Vを使い、あとの電子回路は3.3Vと5Vで動いていると思われる。このあたりの構成を把握すれば、3.3Vと5Vだけでカメラは動くと思うのだ。そうすればエネループ3本(3.6V)と4本(4.8V)で動作できるのでは・・・と目論んでいるのだ。それに、DCDCはスイッチングノイズを出すしねぇ。だから鉄板でがっちりシールドしているのだろう。DCDCなしでエネループ駆動にすればノイズもだいぶ減りそう。
・・・でもそこまで興味が持続しそうにないけどねぇ。
おまけ
今年の台風はすごかった。20号と21号。20号の時は鉄筋造りのマンションに居ても不安な感じだった。部屋の前のプレハブの屋根が一部飛んで行き、消防車が夜中にやってきてサーチライトで照らしたりとものものしかった。ベランダに出て見ていたら、「危ないので部屋に入ってください」と拡声器でお叱りを受けた。
そして21号の時はビデオで撮影。半分外れた屋根は釘で打ち付けられていた。